Building envelopes is an important element. By providing protection, the envelopes are built to achieve thermal comfort. There are many ways to achieve thermal comfort, one of them is to reduce the heat flow on the building envelopes. A phenomena that involves heat flow within a building envelope is thermal bridge. The aim of this thesis is to make an analysis of thermal bridge on curtain wall of a high-rise building in Indonesia. Methods that are used are computational
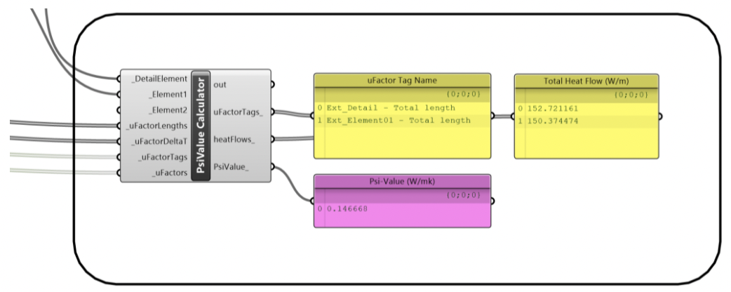
simulation and observation. The outputs are visualization of the heat flow and psi-value (ψ) within the building component. The results are then compared to building
codes from some countries that has consider thermal bridge. It is found that by looking at the visualization, the thermal bridges does exist. Psi-value (ψ) that are obtained from the simulation still under the maximum value of France, Denmark, and Italy’s building code. This thesis also shows that further studies are still needed to see how big is the impact of thermal bridges to heat loss / heat gain within the building envelope and its relevancy to consider thermal bridge to be put in Indonesian building codes.
Keywords: Building envelope; thermal bridge; linear thermal transmittance
Author: Muhammad Rafif Cahyadi Agung – Interior Architecture







